ETUDE D’UN VEHICULE UTILITAIRE POUR TERRAIN D’ACCES DIFFICILE
4 - CARACTERISTIQUES DE L'ENGIN.
4.1 - Rappel des caractéristiques déjà définies.
A partir de l'analyse des contraintes et de leurs conséquences on vient de définir les caractéristiques générales de l'engin.
| Désignations | Valeur retenue |
| Poids à vide en ordre de marche Pav | 1 200 kg |
| Poids total autorisé en charge Ptac | 1 850 kg |
| Poids total autorisé en charge avec chenilles Ptacc | 2 160 kg |
| Nombre de roues motrices: | 8 |
Pneumatiques basse pression |
23/10.5/12 |
| Châssis | articulé |
| Couple nécessaire à la roue Cr | 898 N.m |
| Surface portante totale des chenilles Sc | 3,1 m2 |
Nombre de chenilles |
4 |
| Largeur des chenilles lc | 0.8 m |
| Changement de direction | par ripage |
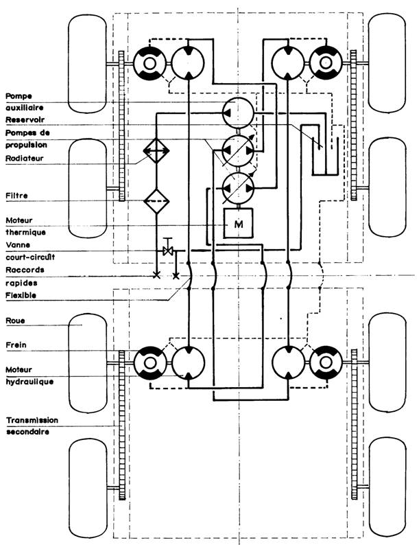
4.2 - Transmission hydraulique.
La nécessité de transmettre le couple du moteur thermique, au travers de l'articulation, entre les deux parties de l'engin, associée à celle de disposer d'un couple à la roue constant, quelle que soit la vitesse, conduisent à éliminer la transmission mécanique avec boite de vitesses, différentiel et joint de Cardan, au profit de la transmission hydraulique.
Principe.
Un moteur thermique entraîne deux pompes hydrauliques à haute pression et à débit variable. Chacune de ces pompes alimente, en circuit fermé, deux moteurs hydrauliques entraînant chacun une paire de roues située d'un même coté de l'engin. Une directement, l'autre par l'intermédiaire d'une transmission secondaire par chaîne à rouleaux (voir figure 7). Une différence de débit entre les deux pompes provoque un changement de la direction de l'engin par ripage.
Caractéristiques de la transmission hydraulique.
Le couple d'un moteur hydraulique est fonction de la différence de pression entre l'entrée et la sortie. La vitesse d'un moteur hydraulique est fonction du débit de l'huile qui le traverse. Deux moteurs hydrauliques montés en série auront chacun un couple divisé par deux. Si l'un des moteurs ne rencontre pas de résistance, tout le couple est reporté sur l'autre. Deux moteurs montés en parallèle auront chacun une vitesse divisée par deux. Si l'un des moteurs ne rencontre pas de résistance il va s'emballer.
Avantages de la transmission hydraulique.
Le moteur thermique qui entraîne les pompes tourne à vitesse constante. Cette vitesse est choisie de façon à obtenir le couple maximum. Il n 'y a pas de variations de régime entraînant un excès de consommation de carburant. Le moteur thermique et les pompes peuvent être coaxiaux. Cette disposition évite l'utilisation d'un réducteur mécanique. La variation de vitesse de l'engin est provoquée par une variation du débit de l'huile. Elle est très progressive. On dispose au démarrage de la presque totalité du couple nominal.
4.3 – Châssis.
Structure caissonnée.
Le châssis, en tôle d'aluminium pliée et soudée, est divisé en deux parties identiques. Chaque demi-châssis est constitué (voir figure 5):
- de deux caissons latéraux identiques supportant les paliers des roues, les moteurs hydrauliques, les freins et contenant la transmission secondaire par chaîne à rouleaux,
- d'un réservoir étanche et d'un bac servant de liaison transversale entre les deux caissons.
Figure 5

Avantages de la structure caissonée.
- Le châssis contient le liquide hydraulique et sert de radiateur,
- il est étanche.
- Les transmissions secondaires par chaînes sont à l'abri et peuvent être lubrifiées par barbotage.
- La position des réservoirs contribue à abaisser le centre de gravité de l'engin.
- Le châssis est très rigide.
- Le passage des chenilles est facilité sans augmentation du porte-à-faux des arbres de roues.
4.4 - Coque articulée.
Pour obtenir un débattement important de l'articulation autour de l'axe de tangage, l'articulation est ancrée sur les demi-coques plutôt que sur les demi-châssis. Ces demi -coques sont construites en tôles d'aluminium pliées et soudées de façon à être étanches.
Demi-coques.
La demi-coque avant,
- abrite le moteur thermique et les pompes hydrauliques, au centre entre les roues, et les radiateurs d'eau et d'huile, de chaque coté au-dessus des roues,
- supporte les deux sièges, celui du pilote et celui du passager, à l'avant au-dessus des roues,
- comporte, en porte à faux à l'avant, un bac de protection des passagers contre les projections, renforcé en son centre par une console de commande,
- se termine, à l'arrière, par une platine verticale renforcée par des goussets, destinée à recevoir l'articulation.
La demi-coque arrière est simplement aménagée pour recevoir la charge utile, ou des accessoires et des outils.
Articulation élastique (dispositif breveté).
Elle est composée d'un balancier, dont l'axe est longitudinal (axe de roulis), qui supporte une articulation à axe transversal (axe de tangage). L'axe du balancier est constitué par un élément élastique à blocs de caoutchouc (voir figure 6). Les efforts de lacet, auxquels il est soumis au cours des changements de direction de l'engin, sont repris par des galets roulant sur des pistes en arc de cercle solidaires de la coque avant. L'articulation transversale est constituée par deux éléments élastiques à blocs de caoutchouc identiques. Leurs axes, de section carrée, sont amovibles pour permettre le désaccouplement des deux parties de l'engin.
Figure 6 : Articulation élastique

4.5 - Commandes.
Analyse des contraintes.
Dans le cas d'une transmission hydraulique, toutes les commandes du véhicule, marche avant, marche arrière, changement de direction et frein, sont provoquées par une variation, dans un sens ou dans l'autre, du débit des pompes. Le régime du moteur thermique, donc celui des pompes, est maintenu constant par un régulateur. Chaque pompe de propulsion est équipée d'un dispositif de commande qui permet de faire varier son débit dans un sens ou dans l'autre.
Commande unique.
L'usage de la transmission hydraulique, au lieu d'amener des contraintes, facilite la conception du dispositif de commande de l'engin. Ce dispositif est uniquement constitué par un différentiel. Les satellites sont montés sur l'axe du levier de commande, en forme de T. Un des satellites est solidaire de cet axe et l'autre tourne librement. Les planétaires entraînent chacun la commande de débit d'une pompe, soit directement par l'intermédiaire de câbles sous gaines souples, soit par un servo-mécanisme électrique.
- En poussant le levier vers l'avant les deux planétaires tournent dans le même sens: l'engin avance. En le tirant vers l'arrière l'engin ralentit, et au-delà du point neutre, il recule
- En tournant le levier sur lui-même, dans n’importe quelle inclinaison, les deux planétaires tournent en sens inverse: l'engin pivote. Si on le tourne lorsqu'il est au neutre, l'engin pivote sur place, les roues coté gauche et les roues coté droite tournant en sens inverse et à la même vitesse.
L'unicité du dispositif de commande libère une main et les pieds du pilote. Son emplacement au centre de l'habitacle permet sa manoeuvre aussi bien de la main droite (le pilote est assis sur le siège de gauche) que de la main gauche (le pilote est assis sur le siège de droite).
Si on a choisi un dispositif de commande électrique, celui-ci pourra être déplacé à l'arrière du véhicule lorsqu'on voudra travailler "à reculons".
Freins de secours.
En marche, le freinage de l'engin est simplement provoqué en diminuant le débit des pompes, c'est-à-dire en ramenant le levier vers le point neutre. Mais à l'arrêt du moteur thermique, il est impossible d'immobiliser l'engin du fait des fuites internes importantes des pompes et des moteurs hydrauliques. La solution consiste à interposer, entre les moteurs hydrauliques et les roues, sur le même axe, des freins à disques dont l'ouverture des mâchoires est commandée par la pression hydraulique. En l'absence de pression, des ressorts maintiennent les mâchoires serrées sur les disques et l'engin est immobilisé. Une pompe hydraulique à main permet de desserrer ces freins en cas de panne.


4.6 – Dimensions
Demi-châssis.
La surface portante des chenilles et leur largeur (limitée à 0.8 m) imposent un empattement minimum de 0.8 m pour chaque demi-châssis. La largeur totale de l'engin chenillé et la largeur des chenilles imposent une voie de 1.6 m. Les roues se déplacent dans l'axe des chenilles. Le choix des moteurs hydrauliques et des freins impose, par le diamètre des brides de fixation, une hauteur des caissons de trans-mission secondaire de 250mm. La présence des chaînes de transmission secondaire dans ces caissons impose une largeur de 100mm. La présence des moteurs hydrauliques sur l'axe des roues limite la garde au sol (garde au sol minimum = rayon sous charge des pneumatiques - rayon des freins ou des moteurs hydrauliques).
Demi-coques.
La largeur intérieure des coques, on vient de le voir (figure 1), est complètement définie par la largeur hors tout L de l'engin diminuée des largeurs 21c des chenilles. La hauteur, puisque les roues ne sont pas suspendues, est définie par le rayon des pneumatiques plus la hauteur des chenilles. Les porte-à-faux avant et arrière sont définis par l'angle d'attaque de 45 degrés et une garde à l'obstacle identique à la garde au sol. Les débattements de l'articulation définissent la longueur minimum des coques.
Implantation mécanique.
L'ensemble moteur-thermique-pompes trouve sa place au centre de la coque avant. Il est orienté de façon à ce que les pompes soient à l'avant, juste au-dessus du réservoir intégré au demi châssis, et le moteur à l'arrière, juste au-dessus du bac du demi-châssis. L'espace libre, de chaque coté des pompes est utilisé pour installer les accessoires: filtre à huile, fusibles, batterie, etc… De part et d'autre du moteur thermique, au-dessus des roues, sont placés les radiateurs de refroidissement de l'eau et de l'huile. Un grand capot, de la largeur de l'engin, protège le tout. Le réservoir intégré au demi-châssis arrière reçoit le carburant.
Habitacle.
Il est aménagé à l'avant de la coque avant. La commande unique et le tableau de bord sont installés dans un boîtier central, faisant partie intégrante de la coque. Ce boîtier pourra recevoir un radiateur et un ventilateur; il servira aussi de gaine d'air chaud vers les passagers et vers le pare-brise éventuel. Deux sièges baquets trouvent tout naturellement leur place au-dessus des pompes, devant les radiateurs et le moteur thermique. Un retour de la coque, renforcé par le boîtier de commande, sert de repose-pieds et protège des projections. Un arceau de sécurité, en tube d'acier de forte section, recouvre l'ensemble de la coque avant. Il est à remarquer qu'aucun conduit hydraulique n'est apparent dans l'habitacle.

Figure 8 : Implantation des organes

Figure 9 : Vue d’ensemble sans cabine et avec cabine

Choix des composants - Utilisations - Conclusion